Forum BMW Série 6 E24

630, 633, 628, 635, M635, Alpina B7 et B9, Hartge...
Nous sommes le 29 Avr 2026 10:29

Heures au format UTC + 1 heure [ Heure d’été ]




Poster un nouveau sujet Répondre au sujet  [ 56 messages ]  Aller à la page Précédente  1, 2
Auteur Message
MessagePosté: 02 Jan 2017 10:57 
Hors ligne

Inscription: 20 Fév 2015
Messages: 1192
Ma E24: M635CSi
MaAx a écrit:
Il reste donc le bouton de température effectivement mais ça semble être du solide.


C'est aussi ce que l'on m'a dit, mais je pense tenter ma chance de ce côté la :wink:

_________________
BMW M635CSi 1986.
BMW 735i 1991.
BMW 323i 2000.


Haut
 Profil  
 
MessagePosté: 17 Jan 2017 08:57 
Hors ligne
ex "balaise"
Avatar de l’utilisateur

Inscription: 14 Fév 2009
Messages: 2113
Localisation: Rhin Gauche
Ma E24: 630CS
Apparemment, ton chauffage est le même que sur les e24. La panne que tu décrits, me fait penser à une panne du boitier de régulation (il se trouve derrière le panneaux de commande).

L'alimentation de la vanne de chauffage que tu as mesuré est normal. La vanne est alimentée en 12v pour couper le chauffage ! En d'autre termes, il suffit de débrancher la prise sur la vanne pour avoir du chauffage tout le temps.

Ensuite, quand tu mets le potar à fond, tu shunt la régulation qui coupe l'alimentation de la vanne ce qui te donne du chauffage à fond.

Donc pour ma part, je pense que ta panne vient d'un des éléments suivants :
- capteur de température habitacle --> c'est une sonde PT100, tu mesures sa résistance avec un ohmmètre, en gros tu dois trouver quelques ohms de résistance
- capteur de température de chauffage --> idem précédent
- boitier de commande --> la pas d'autres solution que d'en trouver un autre pour faire le remplacement
- le potar --> il fait parti du boitier de commande, donc si tu changes l'un tu changes l'autre

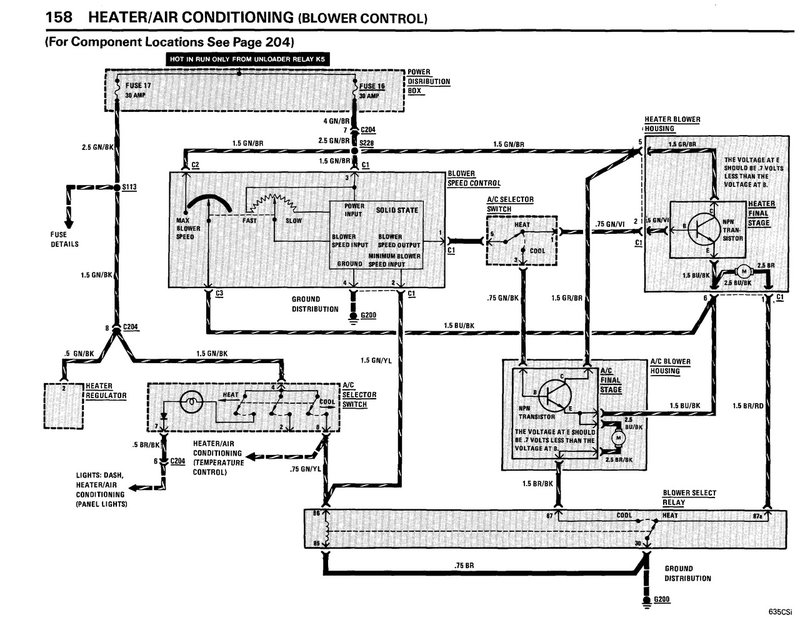
Sinon, voilà les schémas pour la 635, mais ça doit être quasiment la même chose sur e28 :

Fichier(s) joint(s):
chauffage_1.jpg
chauffage_1.jpg [ 241.12 Kio | Vu 15036 fois ]


Fichier(s) joint(s):
chauffage_2.jpg
chauffage_2.jpg [ 297.92 Kio | Vu 15036 fois ]

_________________
Ne pas confondre une boule de feu avec une foule de bœuf...


Haut
 Profil  
 
MessagePosté: 17 Jan 2017 16:59 
Hors ligne
Avatar de l’utilisateur

Inscription: 19 Nov 2006
Messages: 454
Localisation: 72
Salut Henri,

Le boitier de commande, serait bien la piece "12" ?
http://www.realoem.com/bmw/enUS/showpar ... Id=64_0075

_________________
///M635CSI ¤ ///M535I E28 ¤ ///M5 E39 ¤ 750IL E32 ¤ 750I Highline E38 ¤ 330CI Cabriolet Pack ///M E46 ¤ 330D Touring Pack Luxe E46 ¤ 525TDS Pack E39 ¤ Jaguar XJ12 6L XJ81 Sovereign ¤ Jaguar XJ6 2.7D Bi-Turbo X358 Sovereign


Haut
 Profil  
 
MessagePosté: 17 Jan 2017 17:14 
Hors ligne
ex "balaise"
Avatar de l’utilisateur

Inscription: 14 Fév 2009
Messages: 2113
Localisation: Rhin Gauche
Ma E24: 630CS
énix a écrit:
Salut Henri,

Le boitier de commande, serait bien la piece "12" ?
http://www.realoem.com/bmw/enUS/showpar ... Id=64_0075


ça y ressemble

_________________
Ne pas confondre une boule de feu avec une foule de bœuf...


Haut
 Profil  
 
MessagePosté: 18 Jan 2017 00:48 
Hors ligne

Inscription: 20 Fév 2015
Messages: 1192
Ma E24: M635CSi
Ma voiture est en peinture donc pas pu tester, mais c'est bien ma conclusion également!

Merci pour l'update :pouce: :pouce: :pouce:

_________________
BMW M635CSi 1986.
BMW 735i 1991.
BMW 323i 2000.


Haut
 Profil  
 
MessagePosté: 21 Mar 2017 18:29 
Hors ligne
Avatar de l’utilisateur

Inscription: 19 Nov 2006
Messages: 454
Localisation: 72
Mad-Math a écrit:
Ma voiture est en peinture donc pas pu tester, mais c'est bien ma conclusion également!

Merci pour l'update :pouce: :pouce: :pouce:


Salut,

Rien de nouveau sur le problème de chauffage ?
@+

_________________
///M635CSI ¤ ///M535I E28 ¤ ///M5 E39 ¤ 750IL E32 ¤ 750I Highline E38 ¤ 330CI Cabriolet Pack ///M E46 ¤ 330D Touring Pack Luxe E46 ¤ 525TDS Pack E39 ¤ Jaguar XJ12 6L XJ81 Sovereign ¤ Jaguar XJ6 2.7D Bi-Turbo X358 Sovereign


Haut
 Profil  
 
MessagePosté: 22 Mar 2017 01:40 
Hors ligne

Inscription: 20 Fév 2015
Messages: 1192
Ma E24: M635CSi
Deux mois et demi que ma voiture est en peinture!

J'avoue que je m'impatiente un peu :? :? :?

_________________
BMW M635CSi 1986.
BMW 735i 1991.
BMW 323i 2000.


Haut
 Profil  
 
MessagePosté: 07 Juil 2017 20:20 
Hors ligne

Inscription: 20 Fév 2015
Messages: 1192
Ma E24: M635CSi
Bonsoir à tous,

10 jours que j'ai récupéré ma voiture et après être resté en rade dans les bouchons du vendredi soir, le premier point a été de remplacer les deux capteurs PMH.

Depuis RAS, si ce n'est que maintenant, quel bonheur :twisted: :twisted: :twisted: l'air ventilé est chaud, peu importe la position de la commande de température :x :x :x

Comme j'envisage sérieusement de prendre la voiture pour faire 2000km en aout, il faut absolument que je règle ce problème d'ici la!

_________________
BMW M635CSi 1986.
BMW 735i 1991.
BMW 323i 2000.


Haut
 Profil  
 
MessagePosté: 07 Juil 2017 20:29 
Hors ligne

Inscription: 20 Fév 2015
Messages: 1192
Ma E24: M635CSi
@ Henri: ou puis je trouver les deux capteurs de température?

Même si j'avoue que la je suis un peu perplexe avec mon chauffage constant.
Sauf si c'est le boitier de commande qui a définitivement rendu l'âme en position entrouverte...?


Merci,

Mathieu.

_________________
BMW M635CSi 1986.
BMW 735i 1991.
BMW 323i 2000.


Haut
 Profil  
 
MessagePosté: 10 Juil 2017 20:25 
Hors ligne

Inscription: 20 Fév 2015
Messages: 1192
Ma E24: M635CSi
Personne n'a de piste quand à l'emplacement de ces capteurs?

Si je ne solutionne par la chose avant début Aout, c'est vacances en E61! :|

_________________
BMW M635CSi 1986.
BMW 735i 1991.
BMW 323i 2000.


Haut
 Profil  
 
MessagePosté: 11 Juil 2017 12:52 
Hors ligne

Inscription: 20 Fév 2015
Messages: 1192
Ma E24: M635CSi
Bon, à défaut d'avoir localisé ces fameux capteurs, je continue mon monologue.

Mes investigations du matin:
J'ai repris la tension au niveau du contacteur à brancher sur le robinet.
Même constat: 0V ou presque à fond, puis au moindre mouvement vers le froid, quasiment 12V, aucune progressivité donc.

D'ailleurs en branchant mon ancien robinet de chauffage dans le vide et qui était fonctionnel puisque même symptômes, cela confirme.
Il s'ouvre quand le chauffage est à fond puis il se ferme dès qu'on bouge le bouton aussi faible soit le mouvement.

Il n'y a donc, pour ceux qui suivent, que deux positions qui fonctionnent, ouvert ou fermé, pas d'intermédiaire.
Cela soulève une question: quelle est l'amplitude entre la position 100% ouverte et fermée? Dans mon cas, de l'ordre de 5mm ce qui me parait faible par rapport à la taille du robinet. Vous confirmez que c'est l'amplitude normale?

Je reste cependant étonné de la température dans la voiture en position air froid.
Je m'explique. 17° ce matin, je suis en polo manches courtes, et bien même l'air chaud coupé et juste la commande centrale d'air froid ouverte, je suis obligé d'entre ouvrir régulièrement les fenêtres pour rafraîchir l'habitacle...
Si je ferme la commande d'air froid et met en route le chauffage mais sur la température minimum donc en théorie robinet fermé (pour ceux qui suivent toujours), la il faut clairement ouvrir la fenêtre...

Donc clairement le potentiomètre de température est HS et je suis allé en commander un neuf chez BMW ce matin, mais,

- Les capteurs évoqués précédemment seraient ils responsables? (Je rappelle que dès que je passe 90, plus de chauffage)
- Une saleté qui empêcherait le robinet de se fermer complètement? (Je rappelle qu'il est neuf, la voiture à 120 000km, très suivie et qu'au remplacement de la pompe à eau, pas le moindre dépôt).


Merci à ceux qui m'auront lu :pouce: :pouce: :pouce:

_________________
BMW M635CSi 1986.
BMW 735i 1991.
BMW 323i 2000.


Haut
 Profil  
 
MessagePosté: 11 Juil 2017 22:42 
Hors ligne
Membre du bureau du club
Avatar de l’utilisateur

Inscription: 11 Juin 2016
Messages: 1302
Localisation: normandie 27/ deux sevres 79
Ma E24: 628CSi Phase 2
je n'ai aucune solution à t'apporter mais je compatis dans ta douleur de conduire en été avec le chauffage !! :D

j 'ai moi même un problème de chauffage permanent sur ma 628 et aussi sur ma 840 i
vive le toit ouvrant et les fenêtres électriques :-o
mais pour l'instant d'autre priorité à régler

_________________
Secrétaire BMW Club E24 France
http://www.bmwclube24.fr


Haut
 Profil  
 
MessagePosté: 11 Juil 2017 23:12 
Hors ligne

Inscription: 20 Fév 2015
Messages: 1192
Ma E24: M635CSi
Ton message me fait chaud au coeur... :lol: :lol: :lol:

_________________
BMW M635CSi 1986.
BMW 735i 1991.
BMW 323i 2000.


Haut
 Profil  
 
MessagePosté: 12 Juil 2017 09:10 
Hors ligne
Avatar de l’utilisateur

Inscription: 19 Nov 2006
Messages: 454
Localisation: 72
Mad-Math a écrit:
Ton message me fait chaud au coeur... :lol: :lol: :lol:

:lol:

Je suis également ton probleme et tes pistes de résolutions :wink:

_________________
///M635CSI ¤ ///M535I E28 ¤ ///M5 E39 ¤ 750IL E32 ¤ 750I Highline E38 ¤ 330CI Cabriolet Pack ///M E46 ¤ 330D Touring Pack Luxe E46 ¤ 525TDS Pack E39 ¤ Jaguar XJ12 6L XJ81 Sovereign ¤ Jaguar XJ6 2.7D Bi-Turbo X358 Sovereign


Haut
 Profil  
 
MessagePosté: 12 Juil 2017 09:28 
Hors ligne

Inscription: 20 Fév 2015
Messages: 1192
Ma E24: M635CSi
Dans un premier temps et afin de lever tout doute, il faudrait que je localise les fameux capteurs évoqués par Henri 8)

_________________
BMW M635CSi 1986.
BMW 735i 1991.
BMW 323i 2000.


Haut
 Profil  
 
MessagePosté: 12 Juil 2017 10:18 
Hors ligne
Avatar de l’utilisateur

Inscription: 29 Juin 2008
Messages: 6877
Localisation: Vienne (38)
Ma E24: 635CSi Phase 2
Je ne peux t'être d'aucun secours malheureusement :( J'ai eu un problème similaire sur ma 6 il y a quelques temps (plus de chauffage au delà d'une certaine vitesse :?: ), je l'ai résolu en changeant l'électrovanne de chauffage, mais sans comprendre le lien de cause à effet :dubi:


Haut
 Profil  
 
MessagePosté: 12 Juil 2017 10:21 
Hors ligne

Inscription: 20 Fév 2015
Messages: 1192
Ma E24: M635CSi
J'avoue que dans mon cas, je ne comprends pas non les liens, mais l'avantage, c'est que le circuit est simple et sans électronique.
Donc pas tant de pièces que ça a changer au final si je veux en faire le tour. Mais quand même, si on peut éviter 8)

_________________
BMW M635CSi 1986.
BMW 735i 1991.
BMW 323i 2000.


Haut
 Profil  
 
MessagePosté: 13 Juil 2017 07:46 
Hors ligne
Membre du club E24 France
Avatar de l’utilisateur

Inscription: 07 Mai 2009
Messages: 894
Localisation: Holidays
Ma E24: 635CSi Phase 3
le capteur ou sonde de température habitacle se trouve sur l'habillage de dessous le volant, sur la partie cartonnée au niveau du pédalier, coté pédale d'embrayage. prise électrique avec 3 ou 4 fils et tuyau d'air en son centre.


Haut
 Profil  
 
MessagePosté: 13 Juil 2017 10:10 
Hors ligne

Inscription: 20 Fév 2015
Messages: 1192
Ma E24: M635CSi
Ah ok, je vois très bien ou elle localisé la sonde mais je ne savais pas ce que c'était, merci :pouce:

_________________
BMW M635CSi 1986.
BMW 735i 1991.
BMW 323i 2000.


Haut
 Profil  
 
MessagePosté: 02 Sep 2017 07:28 
Hors ligne

Inscription: 01 Jan 2017
Messages: 64
Salut !

Des news sur ce soucis ? Chez moi idem peu de chauffage et plus sur autoroute !

A+


Haut
 Profil  
 
MessagePosté: 02 Sep 2017 09:07 
Hors ligne

Inscription: 20 Fév 2015
Messages: 1192
Ma E24: M635CSi
Hello,

je n'ai pas eu l'occasion de me replonger dans ce problème mais clairement, le chauffage est toujours légèrement en marche dans la voiture et ces derniers jours il a fallu rouler les fenêtres ouvertes.

Je vais m'y ré-ateler mais avec le vol de ma E21, ma E28 est mon unique daily et je ne peux donc par le laisser démonté dans un coin :?

_________________
BMW M635CSi 1986.
BMW 735i 1991.
BMW 323i 2000.


Haut
 Profil  
 
MessagePosté: 05 Sep 2017 08:53 
Hors ligne
ex "balaise"
Avatar de l’utilisateur

Inscription: 14 Fév 2009
Messages: 2113
Localisation: Rhin Gauche
Ma E24: 630CS
Mad-Math a écrit:
Hello,

je n'ai pas eu l'occasion de me replonger dans ce problème mais clairement, le chauffage est toujours légèrement en marche dans la voiture et ces derniers jours il a fallu rouler les fenêtres ouvertes.

Je vais m'y ré-ateler mais avec le vol de ma E21, ma E28 est mon unique daily et je ne peux donc par le laisser démonté dans un coin :?


Oups, j'ai plus suivi ton problème depuis longtemps, je vois que tu attendais des réponses, désolé.

Effectivement, la sonde d'habitacle est bien sous le volant avec 3 fils et le tuyau d'aspiration qui vient du moteur.

Le fonctionnement du robinet que tu décris me semble normal vu le schéma. C'est une électrovanne, donc ouvert ou fermé. L'astuce c'est que cette électrovalve coupe le circuit quand elle est alimenté. Ensuite la commande ouvre ou ferme pour laisser passer de l'eau par intermittence en fonction de la consigne.

Voilà pour la base. Pour ta panne, on dirait que ta vanne n'est pas étanche. Pour tester, il faudrait que tu tire un + et un - depuis la batterie ou depuis la prise diag pour être sûr que la vanne est bien sous tension en permanence. Si avec ça, tu as encore de l'air chaud, c'est que cette vanne est morte. Si tu as le même symptôme avec l'autre, c'est qu'elle est morte aussi.

Bon courage,

_________________
Ne pas confondre une boule de feu avec une foule de bœuf...


Haut
 Profil  
 
MessagePosté: 28 Juin 2019 04:58 
Hors ligne
Avatar de l’utilisateur

Inscription: 08 Avr 2012
Messages: 362
Localisation: USA - New York
Salut Matthieu
Déterrage en règle... j’ai le même problème sur ma nouvelle M635, chauffage à fond tout le temps. Avec 35degres dehors, c’est invivable.
Est ce que la nouvelle commande a réglé ton soucis?
Merci

_________________
M635 - 1052661
Mercedes SL500 (R129)


Haut
 Profil  
 
MessagePosté: 28 Juin 2019 10:34 
Hors ligne
Avatar de l’utilisateur

Inscription: 30 Jan 2011
Messages: 357
Localisation: Triangle Reims/Soissons/Laon
Ma E24: 628CSi Phase 2
sacré chauffage ! il nous embête tous dis donc !

Pour moi ce fût simple ! le capteur sous le volant était débranché électriquement et tuyau de dépression également..
pour moi j'avais soit pas de chauffage quand elle est positionnée sur le plus froid (petit cran) soit à fond peu importe le réglage.
je m'en suis bien sorti rien à changer.

bonne chance !

_________________
628 CSI de 1986


Haut
 Profil  
 
MessagePosté: 28 Juin 2019 14:06 
Hors ligne
Avatar de l’utilisateur

Inscription: 08 Avr 2012
Messages: 362
Localisation: USA - New York
Dans mon cas, j’ai du chauffage quelques soit la position du thermostat. Quand je fais varier la commande, j’entends la vanne qui claque au milieu de la plage de température. Donc le bouton de contrôle a l’air de fonctionner mais la vanne reste ouverte tout le temps à priori.
A 300Eur le bout, j’aimerais éviter un mauvais diagnostic...!

_________________
M635 - 1052661
Mercedes SL500 (R129)


Haut
 Profil  
 
MessagePosté: 20 Aoû 2025 16:39 
Hors ligne
Avatar de l’utilisateur

Inscription: 03 Jan 2023
Messages: 29
Ma E24: 628CSi Phase 2
Bonjour à tous,

J'ai le même soucis de chauffage permanent. J'ai plusieurs soucis d'ailleurs :

1- ventilation arrêtée quand le bouton est de 0 à 99%
Ventilation à fond sur le dernier %.

Auriez-vous un tuto pour changer le réhostat de la commande de ventilation ?

2- Concernant la tension arrivant sur la vanne de chauffage dans le compartiment moteur :
- 12v quand le bouton de température est dans la zone bleue tout en bas
- 0v en zone rouge chaud
- 0v entre ces deux positions ..
Je pense là aussi que le réhostat est HS (avez vous un tuto ?)

3- la vanne n'est pas en super état. Malgré un passage au bac à ultrasons, elle est fuyarde... quand je l'alimente en 12v et que je souffle dedans, il y a un peu d'air qui passe.
Je ne comprends pas pourquoi on ne sent pas de variation de température dans l'habitacle entre la position "bleue"(12v) et la position "rouge" (0v)

J'ai vu sur des posts qu'il y avait des vannes chinoises sur lesquelles on pouvait greffer la partie électrique de la vanne d'origine. Si vous avez un lien pour une référence, ça m'intéresse..


Haut
 Profil  
 
Afficher les messages postés depuis:  Trier par  
Poster un nouveau sujet Répondre au sujet  [ 56 messages ]  Aller à la page Précédente  1, 2

Heures au format UTC + 1 heure [ Heure d’été ]


Qui est en ligne

Utilisateurs parcourant ce forum: Google [Bot] et 12 invités


Vous ne pouvez pas poster de nouveaux sujets
Vous ne pouvez pas répondre aux sujets
Vous ne pouvez pas éditer vos messages
Vous ne pouvez pas supprimer vos messages
Vous ne pouvez pas joindre des fichiers

Rechercher:
Aller à:  
Développé par phpBB® Forum Software © phpBB Group
Traduction par phpBB-fr.com